一、 概述
1.1 D型和DG型是臥式多級離心泵,適合于輸送清水(雜質含量小于1%,顆粒度小于0.1毫米)及物理化學性質類似于清水的其他物質。
D型崩輸送介質溫度不大于80℃,適用于礦山排水和工廠、城市供水等場合。
1.2 本型系列性能參數范圍(按規定點):
流量:6.3~450 立方米/小時
揚程:50~650 米
各型號的性能參數見表1-11,詳細參數見制造廠提供的出廠性能曲線。
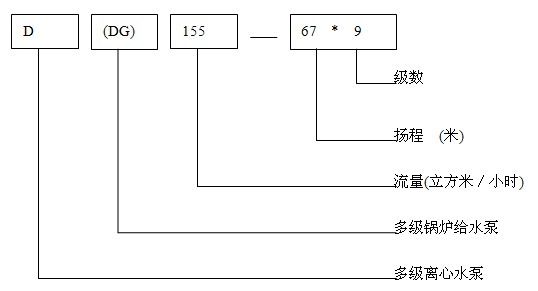
1.3 型號意義及說明








一、 概述
1.1 D型和DG型是臥式多級離心泵,適合于輸送清水(雜質含量小于1%,顆粒度小于0.1毫米)及物理化學性質類似于清水的其他物質。
D型崩輸送介質溫度不大于80℃,適用于礦山排水和工廠、城市供水等場合。
1.2 本型系列性能參數范圍(按規定點):
流量:6.3~450 立方米/小時
揚程:50~650 米
各型號的性能參數見表1-11,詳細參數見制造廠提供的出廠性能曲線。
1.3 型號意義及說明







